Гость
Гость
Аккаунт удален

Регистрация: 01.01.1970

Сообщений: 188626

16.11.2005 в 10:47:54

Требуется для эпизодического использования в личном гараже для поддержания легкового автомобиля и создания/усовершенствования различных приспособлений. Есть ли недорогие ~6000 руб, или схемы для самостоятельного построения, и вообще, как выбрать надежную модель ?

0
Викторыч
Викторыч
Резидент

Регистрация: 29.10.2005

Томск

Сообщений: 9117

16.11.2005 в 10:49:29

http://www.mastercity.ru/old_forum_archive/2/205289.shtml

0
andrey_o
andrey_o
Резидент

Регистрация: 29.10.2005

Казань

Сообщений: 2025

16.11.2005 в 12:01:59

2Maksvlas, "~6000 руб, или схемы для самостоятельного построения,"

  • мин. цена 9000 руб + причандалы (баллон+редуктор+шланг = мин. 1000)
    • знаком с одним самоделкиным, он несколько лет доводит п/а, попробовал поварить - так-себе.Может Вам повезет больше?
0
Фарцовщик
Фарцовщик
Местный

Регистрация: 06.01.2007

Санкт-Петербург

Сообщений: 545

12.06.2008 в 10:57:36

Как считаете стоит ли связываться с китайцем?Прост в одном магазине строительном, у дома увидел полуавтомат китайского производства за 6000 рублей до 150 ампер,называется Top Welding KL-MIG 150G(никто не сталкивался сим девайсом?),вот думаю может рискнуть и взять его,мне он нужен то для разовых работ для себя,вот щас надо днище авто подлатать,потом крылышко приварить,шабашить не планирую...

0
71440
71440
Местный

Регистрация: 23.11.2006

Великие Луки

Сообщений: 681

12.06.2008 в 22:52:01

Фарцовщик написал : китайского производства за 6000 рублей до 150 ампер

Интересно, а что там в нутри, хоть транс стоит или только корпус и видимость транса?

0
Фарцовщик
Фарцовщик
Местный

Регистрация: 06.01.2007

Санкт-Петербург

Сообщений: 545

13.06.2008 в 09:23:58

71440 написал : Интересно, а что там в нутри, хоть транс стоит или только корпус и видимость транса?

Да фиг его знает,в инете про него ничего не нашёл,если решусь рискнуть и приобрести,то обязательно сделаю фотоотчёт :)

0
avaks
avaks
Резидент

Регистрация: 27.08.2007

Ростов-на-Дону

Сообщений: 2585

13.06.2008 в 12:13:36

2Фарцовщик
Думаю, это что-то вроде полуавтомата с замечательным названием "ЗВЕЗДЕЦ". Мне приходилось тестировать кетайский "нонейм" MIG 190. если подождете до понедельника, выложу фото (вряд-ли будут большие отличия) и данные по испытаниям.

0
Фарцовщик
Фарцовщик
Местный

Регистрация: 06.01.2007

Санкт-Петербург

Сообщений: 545

13.06.2008 в 12:48:45

avaks написал : Думаю, это что-то вроде полуавтомата с замечательным названием "ЗВЕЗДЕЦ". Мне приходилось тестировать кетайский "нонейм" MIG 190. если подождете до понедельника, выложу фото (вряд-ли будут большие отличия) и данные по испытаниям.

Конечно подожду :)

0
avaks
avaks
Резидент

Регистрация: 27.08.2007

Ростов-на-Дону

Сообщений: 2585

16.06.2008 в 10:21:06

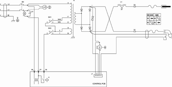
2 Фарцовщик Фото кетайского полуавтомата "нонейм". Схема не его, но оч. похоже. Только на этой схеме датчик температуры установлен в "правильном" месте в отличии от "девайса". Там датчик стоит в прямом обдуве вентилятора, поэтому когда от аппарата пошел легкий дымок с характерным потрескиванием - пришлось его отключить.;)

0
Вложение
avaks
avaks
Резидент

Регистрация: 27.08.2007

Ростов-на-Дону

Сообщений: 2585

16.06.2008 в 10:23:51

Схема не прилепилась, попробую еще раз:confused: Размер не помещался;)

0
Вложение
Фарцовщик
Фарцовщик
Местный

Регистрация: 06.01.2007

Санкт-Петербург

Сообщений: 545

26.06.2008 в 10:27:40

2 avaks: Ну впринципе отзовитесь об аппарате,варит хоть?

0

Авторизуйтесь или зарегистрируйтесь, чтобы оставить комментарий.

Присоединяйтесь к самому крупному DIY сообществу