Gonzzo
Gonzzo
Местный

Регистрация: 07.10.2017

Russia

Сообщений: 311

03.04.2021 в 20:20:13

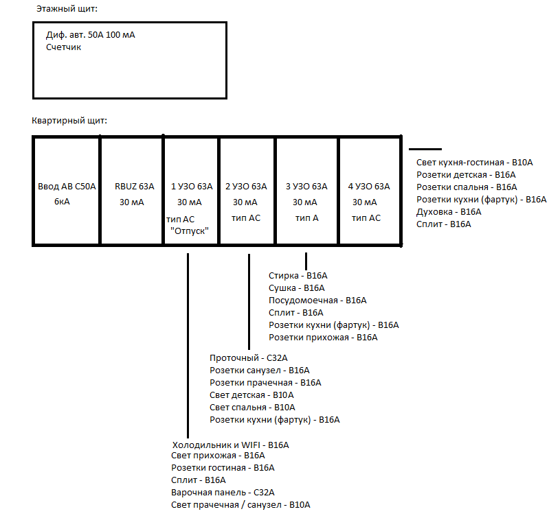
Здравствуйте. Допустимо с такой компоновкой линий с УЗО собрать щит? Может есть замечания или рекомендации по распределению? Щит на 36 модулей.

0
Radio
Radio
Заблокирован

Регистрация: 17.02.2008

Краснодар

Сообщений: 21851

03.04.2021 в 20:24:42

Собирайте

0
MaSeVi
MaSeVi
Резидент

Регистрация: 08.10.2009

Москва

Сообщений: 18144

03.04.2021 в 21:03:51

Gonzzo написал: с УЗО собрать щит?

А почему УЗО не все АС или А? А так:

Radio написал: Собирайте

0

Проектирование и сборка электрощитов.
Автоматизация систем ("Умный дом", IoT).
Разработка монтажных схем для самостоятельной сборки щитов.
Библиотека автоматики для Visio.

Gonzzo
Gonzzo
Местный

Регистрация: 07.10.2017

Russia

Сообщений: 311

03.04.2021 в 21:43:28

MaSeVi написал:

Gonzzo написал: с УЗО собрать щит?

А почему УЗО не все АС или А? А так:

Radio написал: Собирайте

MaSeVi, где-то читал или видео смотрел (Дурнева), что рекомендуют тип "А" применять на посудомоечную машину, стиральную машину и холодильник.

А остальные УЗО типа "АС" поставил, т.к. дешевле, хотя сейчас посмотрел разница всего в 400 р. (Hager) и у меня уже имеется одно УЗО типа "АС". Кстати, на какую линию тогда поставить оставшееся УЗО типа "АС"? Остальные все таки возьму "А".

Еще момент, для меня главное селективность, я правильно понимаю, если заменить в этажном щите дифавтомат 100 мА на селективный или поставить УЗО селективное 100 мА плюс вводной автомат, а в квартире рубильник и в случае сработки диф. защиты на какой-то линии, то сработает УЗО именно этой линии?

Так же хотелось, чтобы при КЗ не выбивало диф. в этажном щите, на предыдущей квартире с этим столкнулся, только там был 2Р автомат...

0
MaSeVi
MaSeVi
Резидент

Регистрация: 08.10.2009

Москва

Сообщений: 18144

03.04.2021 в 21:48:37

Gonzzo написал: рекомендуют тип "А" применять на посудомоечную машину, стиральную машину и холодильник.

Так-то на всю технику и розеточные группы.

Gonzzo написал: на какую линию тогда поставить оставшееся УЗО типа "АС"

Да на любую.

Gonzzo написал: Так же хотелось, чтобы при КЗ не выбивало диф. в этажном щите, на предыдущей квартире с этим столкнулся

Ну это Вам селективный АВ или АВДТ нужен, а это стоит денех и немалых...

0

Проектирование и сборка электрощитов.
Автоматизация систем ("Умный дом", IoT).
Разработка монтажных схем для самостоятельной сборки щитов.
Библиотека автоматики для Visio.

Radio
Radio
Заблокирован

Регистрация: 17.02.2008

Краснодар

Сообщений: 21851

03.04.2021 в 22:13:39

Gonzzo написал: хотя сейчас посмотрел разница всего в 400 р. (Hager) и у меня уже имеется одно УЗО типа "АС".

На самом деле у хагера разница в цене 0 р., т.к. все узо одинаковые внутри и отличаются только маркировкой. Но это строго между нами, больше никому! :nо:

0
Gonzzo
Gonzzo
Местный

Регистрация: 07.10.2017

Russia

Сообщений: 311

03.04.2021 в 22:22:17

Gonzzo написал: Еще момент, для меня главное селективность, я правильно понимаю, если заменить в этажном щите дифавтомат 100 мА на селективный или поставить УЗО селективное 100 мА плюс вводной автомат, а в квартире рубильник и в случае сработки диф. защиты на какой-то линии, то сработает УЗО именно этой линии?

На этот вопрос могли бы помочь с ответом.

MaSeVi написал: Ну это Вам селективный АВ или АВДТ нужен, а это стоит денех и немалых.

Если поставить другого производителя, EKF например, или нужно именно Hager ставить, если в квартирном все будет на Hager?

0
BV
BV
Резидент

Регистрация: 29.10.2005

Москва

Сообщений: 134842

03.04.2021 в 22:30:50

Gonzzo написал: Если поставить другого производителя, EKF например,

не хороший пример, вот такой - лучше https://ekfgroup.com/catalog/products/differentsialnyy-avtomat-dva-6-1pn-50a-c-100ma-ac-6ka-ekf-averes

Gonzzo написал: или нужно именно Hager ставить, если в квартирном все будет на Hager?

не нужно, но удобнее в некоторых местах, если соединять шинами, и симпатичнее

0
dokar
dokar
Мадонатор

Регистрация: 22.12.2010

Москва

Сообщений: 21578

03.04.2021 в 23:29:30

Gonzzo написал: Если поставить другого производителя, EKF например,

Вы путаете селективность по току утечки, с селективностью срабатывания вышестоящих АВ относительно нижестоящих при коротком замыкании . Обшее между ними только одно - обе достигаются задержкой по времени отключения.
Когда речь идет о селективных диффавтоматах(тип S), то подразумевается таковая по току утечки.
Селективные по номинальному току диффы пока что не производятся . Тапки (для КЗ) дешевле стоят . )))

0

Да, ни фига.

Gonzzo
Gonzzo
Местный

Регистрация: 07.10.2017

Russia

Сообщений: 311

04.04.2021 в 01:44:40

dokar написал:

Gonzzo написал: Если поставить другого производителя, EKF например,

Вы путаете селективность по току утечки, с селективностью срабатывания вышестоящих АВ относительно нижестоящих при коротком замыкании . Обшее между ними только одно - обе достигаются задержкой по времени отключения.
Когда речь идет о селективных диффавтоматах(тип S), то подразумевается таковая по току утечки.
Селективные по номинальному току диффы пока что не производятся . Тапки (для КЗ) дешевле стоят . )))

dokar, хорошо, чтобы УЗО отрабатывали по группам в квартирном щите (при утечки тока), дифф. EKF селективный подойдет (выше ссылка) в этажный щит? Вопрос больше в производителе, будет ли селективность между Hager и EKF или это не важно?

0
MaSeVi
MaSeVi
Резидент

Регистрация: 08.10.2009

Москва

Сообщений: 18144

04.04.2021 в 02:19:08

Gonzzo написал:

dokar написал:

Gonzzo написал: Если поставить другого производителя, EKF например,

Вы путаете селективность по току утечки, с селективностью срабатывания вышестоящих АВ относительно нижестоящих при коротком замыкании . Обшее между ними только одно - обе достигаются задержкой по времени отключения.
Когда речь идет о селективных диффавтоматах(тип S), то подразумевается таковая по току утечки.
Селективные по номинальному току диффы пока что не производятся . Тапки (для КЗ) дешевле стоят . )))

dokar, хорошо, чтобы УЗО отрабатывали по группам в квартирном щите (при утечки тока), дифф. EKF селективный подойдет (выше ссылка) в этажный щит? Вопрос больше в производителе, будет ли селективность между Hager и EKF или это не важно?

Gonzzo, Неважно, требования же одни ко всем аппаратам. Так что если хотите EKF, ставьте его...

0

Проектирование и сборка электрощитов.
Автоматизация систем ("Умный дом", IoT).
Разработка монтажных схем для самостоятельной сборки щитов.
Библиотека автоматики для Visio.

Авторизуйтесь или зарегистрируйтесь, чтобы оставить комментарий.

Присоединяйтесь к самому крупному DIY сообществу